返回首页
你现在的位置: > 首页 > 行业动态 > 正文

青海2020光伏竞价项目储能系统中标公示:最低单价1.06元/Wh

发布日期:2020/11/16


       11月16日,青海省2020年光伏竞价项目储能系统采购中标公示,比亚迪夺得两个标段总计85MW/170MWh的储能系统,投标总额合计近1.82亿元,最低单价仅约1.06元/Wh。



       本次招标共设两个标段,招标内容包含储能系统所需全套设备的供货, 包括磷酸铁锂电池、PCS、BMS、EMS、汇流设备、变压器、集装箱内的配套设施并负责交货到项目安装、调试及相关技术服务。中标结果显示,储能系统投标价格均价在1.0元~1.2元/Wh。


       标段一招标人为国家电投集团黄河水电与青海国资委合资企业孙公司海南州黄河绿色能源开发有限公司,所需储能系统65MW/130MWh,交货地点位于海南州塔拉滩光伏竞价项目330kV汇集站周边。中标候选人分别为比亚迪、力神电池、阳光电源。


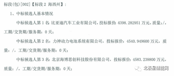
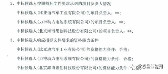
       标段二招标人为三峡新能源、中广核、国家能源集团,所需储能系统20MW/40MWh,交货地点位于海西州格尔木乌图美仁光伏竞价项目330kV汇集站周边。中标候选人分别为比亚迪、力神电池、海博思创。


       中标公示如下:


       青海省2020年光伏竞价项目储能系统采购中标候选人公示


       招标编号:ZB-2061380、ZB-2061381


来源:北极星储能网

[←返回]

关于我们   |   关于合作   |   留言板   |   资料下载   |   广告服务  
  版权所有:南京诺溪新能源科技有限公司 苏ICP备14012130号   地址:南京金源路2号绿地之窗南广场D1栋808   
电话:025-52170985 18914486391